
|

Ответ на сообщение Отключить штатное дистанционное открывание дверей пользователя Alexandr.
Ответ на сообщение Re: Отключить штатное дистанционное открывание дверей пользователя Павел Сергеевич
уважаю навигацию и музыку в автомобиле
Ответ на сообщение Re: Отключить штатное дистанционное открывание дверей пользователя Павел Сергеевич
Только необходимо понять где стоит, как реализован. По хорошему, те кто устанавливает "сиги" должен знать, вот меня убедили при её установке, что отключать нет смысла, мол с охраны-то все равно не снимется (короче сами не знали как отключать), ан нет жизнь показала что надо отключать
.Ответ на сообщение Re: Отключить штатное дистанционное открывание дверей пользователя Alexandr.
Ответ на сообщение Отключить штатное дистанционное открывание дверей пользователя Alexandr.
Облегченно вздыхают враги,
А друзья говорят: Устал
Ошибаются те и другие
Это привал © И.Тальков
Балда) © Бестолочь
Ответ на сообщение Re: Отключить штатное дистанционное открывание дверей пользователя Alexandr.

Облегченно вздыхают враги,
А друзья говорят: Устал
Ошибаются те и другие
Это привал © И.Тальков
Балда) © Бестолочь
Ответ на сообщение Re: Отключить штатное дистанционное открывание дверей пользователя EDI
Ответ на сообщение Re: Отключить штатное дистанционное открывание дверей пользователя Alexandr.

Облегченно вздыхают враги,
А друзья говорят: Устал
Ошибаются те и другие
Это привал © И.Тальков
Балда) © Бестолочь
Исправлено пользователем EDI (08.06.10 12:05)
Ответ на сообщение Re: Отключить штатное дистанционное открывание дверей пользователя EDI
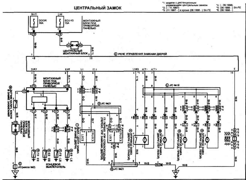
Недавно машина была аккуратно вскрыта, один из возможных вариантов - этот канал, который и хочу отключить. 
Исправлено пользователем Alexandr. (08.06.10 13:20)
Ответ на сообщение Re: Отключить штатное дистанционное открывание дверей пользователя Alexandr.
Облегченно вздыхают враги,
А друзья говорят: Устал
Ошибаются те и другие
Это привал © И.Тальков
Балда) © Бестолочь
Исправлено пользователем EDI (08.06.10 13:38)
Ответ на сообщение Re: Отключить штатное дистанционное открывание дверей пользователя EDI
Ответ на сообщение Re: Отключить штатное дистанционное открывание дверей пользователя Alexandr.
Спасибо, по номеру нашел коробочку, пока буду думать (если что, контрактная недорого стоит), вообще странно, что никто не заморачивался с этой "дырой" в защите - в интернете мало инфы по такой проблеме.Думал об этом. И пришел к выводу, что если этой функцией не пользоваться, то никакая она и не "дыра".
Ответ на сообщение Re: Отключить штатное дистанционное открывание дверей пользователя Alexandr.
Ответ на сообщение Re: Отключить штатное дистанционное открывание дверей пользователя pvl
Ответ на сообщение Re: Отключить штатное дистанционное открывание дверей пользователя Alexandr.
Облегченно вздыхают враги,
А друзья говорят: Устал
Ошибаются те и другие
Это привал © И.Тальков
Балда) © Бестолочь
Ответ на сообщение Re: Отключить штатное дистанционное открывание дверей пользователя EDI
Ответ на сообщение Re: Отключить штатное дистанционное открывание дверей пользователя Alexandr.
Облегченно вздыхают враги,
А друзья говорят: Устал
Ошибаются те и другие
Это привал © И.Тальков
Балда) © Бестолочь
Ответ на сообщение Re: Отключить штатное дистанционное открывание дверей пользователя EDI
Ответ на сообщение Re: Отключить штатное дистанционное открывание дверей пользователя Alexandr.

Облегченно вздыхают враги,
А друзья говорят: Устал
Ошибаются те и другие
Это привал © И.Тальков
Балда) © Бестолочь
Ответ на сообщение Re: Отключить штатное дистанционное открывание дверей пользователя EDI
Ответ на сообщение Re: Отключить штатное дистанционное открывание дверей пользователя Alexandr.
А считывать ничего и ненадо, про универсальные брелоки открывающие кучу сигналок и машин не слышал?слышать то слышал, но не думаю что те кто может позволить себе подобное оборудование станут покушаться на машину такого класса, и даже если предположить, что было именно так, то отключение этой функции ЦЗ, проблему не решит, раз у стоит все равно сигналка, то с таким же успехом вскроют и её?

Облегченно вздыхают враги,
А друзья говорят: Устал
Ошибаются те и другие
Это привал © И.Тальков
Балда) © Бестолочь
Ответ на сообщение Re: Отключить штатное дистанционное открывание дверей пользователя EDI
но так лучше не шалить, а то сам забудешь как-нибудь...Ответ на сообщение Re: Отключить штатное дистанционное открывание дверей пользователя Павел Сергеевич

Я не жалею ни о чем
Осел фундамент, крепок дом
Ответ на сообщение Re: Отключить штатное дистанционное открывание дверей пользователя EDI

Ответ на сообщение Re: Отключить штатное дистанционное открывание дверей пользователя Alexandr.

Я не жалею ни о чем
Осел фундамент, крепок дом
Ответ на сообщение Re: Отключить штатное дистанционное открывание дверей пользователя Лис

Ответ на сообщение Re: Отключить штатное дистанционное открывание дверей пользователя Павел Сергеевич
мне уже жутко интересно позырить что там внутри, показать сможете?Внутри такая плата. "Отключил" путем отрезания антенны с согласующим конденсатором.